
INCH-POUND
MIL-PRF-83287/5C
15 February 2007
SUPERSEDING
MIL-PRF-83287/5B
30 August 1999
PERFORMANCE SPECIFICATION SHEET
INDICATORS, FAULT LOCATING, INTERNAL DRUM INDICATING,
ELECTRICAL RESET, PRINTED CIRCUIT MOUNTING
Inactive for new design after 15 February 2007.
This specification is approved for use by all Departments and Agencies of the Department of Defense.
The requirements for acquiring the product described herein shall consist
of this specification sheet and MIL-PRF-83287.
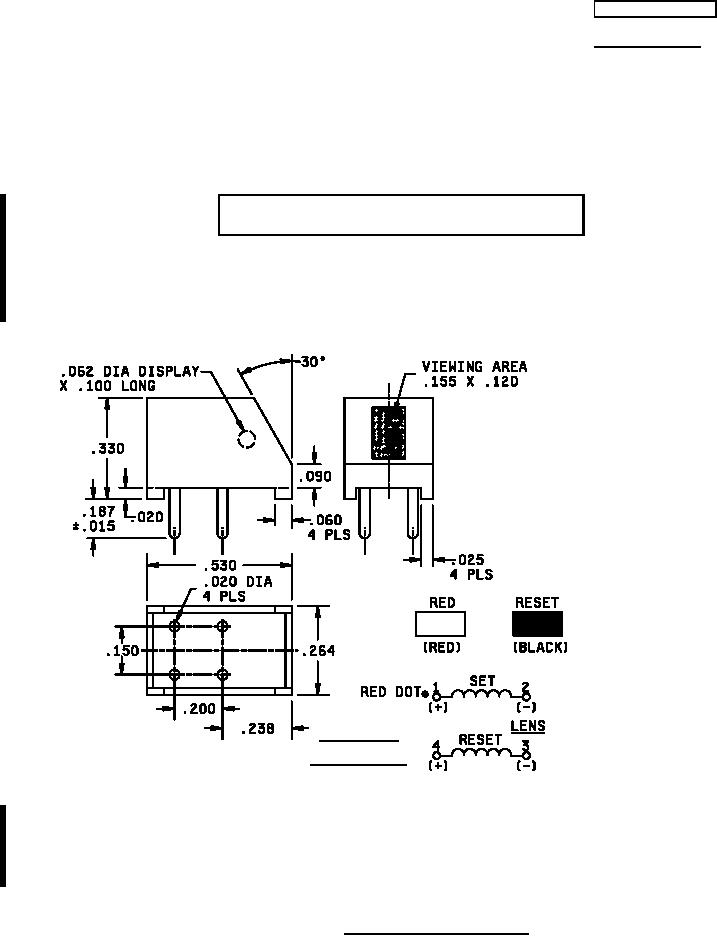
Inches
mm
.015
0.38
.020
0.51
.025
0.64
.060
1.52
.062
1.57
.090
2.29
.100
2.54
.120
3.05
.150
3.81
.155
3.94
.187
4.75
.200
5.08
.238
6.05
.264
6.71
.330
8.38
.530
13.46
SCHEMATIC
BOTTOM VIEW
NOTES:
1.
Dimensions are in inches.
2.
Metric equivalents are given for information only.
Unless otherwise specified tolerance is ±.010 (0.25 mm).
3.
4.
No fault indication color shall be black.
5.
Terminal numbers are for reference only and may not be marked on the indicator.
6.
Fault indication color similar to lusterless red as specified in FED-STD-595/38905.
FIGURE 1. Dimensions and configurations.
AMSC N/A
FSC 6625
For Parts Inquires submit RFQ to Parts Hangar, Inc.
© Copyright 2015 Integrated Publishing, Inc.
A Service Disabled Veteran Owned Small Business